粉體行業在線展覽
FN-6600型空分過程氣體分析系統
面議
菲恩特
FN-6600型空分過程氣體分析系統
1531
產品概述:
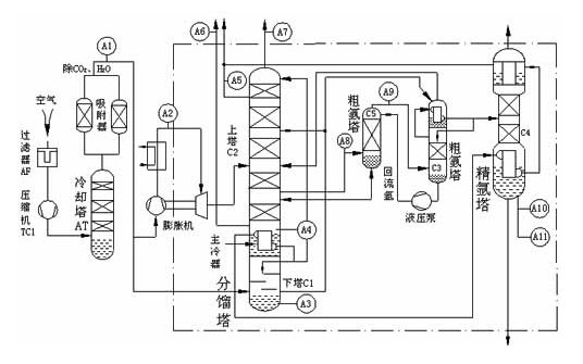
在線檢測空分過程中各組分純度分析,空分:就是用來把空氣中的各組份氣體分離,生產氧氣、氮氣和氬氣的一套工業設備。還有稀有氣體氦、氖、氬、氪、氙、氡等
空分過程工藝流程


FN301B微量氧分析儀(微量)
FN3001B氧化鋯氧分析儀
FN304B在線露點儀
FN101B
FN104B便攜式露點儀
FN-6300A
FN101B便攜式微量氧分析儀
FN111B便攜式氧分析儀
FN-6700型防爆過程分析系統
FN-6400型水泥窯過程氣體在線分析系統
FN-6500型煤氣過程氣體分析系統
FN-6600型空分過程氣體分析系統
X射線熒光油中硫/氯分析儀
DVS Carbon
FN311A氮氣分析儀
激光法發動機尾氣NH?監測系統(TDLS)
MAT-7000
VOC-3000
納克ON-3000氧氮分析儀
AQM-836S環境監測微站
CGL-1201
粉塵氣溶膠發生器