粉體行業在線展覽
JT-2000
10-20萬元
海鑫瑞
JT-2000
6598
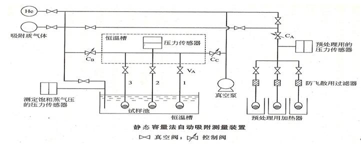
JT-2000系列比表面及孔隙率分析儀是一款應用于介孔、大孔納米材料的單分析站全自動物理吸附分析儀;比表面積及孔徑分析儀采用一體化設計,即脫氣模塊集成于儀器主機上,為實驗室減少大量空間;同時其脫氣模塊和分析模塊又相互獨立,具有獨立的氣路系統、檢測系統和真空系統,可以同時運行,互不影響。
比表面積及孔隙率分析儀
一:產品介紹及原理
JT-2000P2比表面及孔隙率分析儀是一種用于測量固體材料的比表面積和孔徑分布的物理性能測試儀器,它主要通過氣體吸附法來測定材料的比表面積和孔隙率,適用于粉體與顆粒等各類固體材料。

比表面及孔隙率分析儀采用一體化設計,即脫氣模塊集成于儀器主機上,為實驗室減少大量空間;同時其脫氣模塊和分析模塊又相互獨立,具有獨立的氣路系統、檢測系統和真空系統,可以同時運行,互不影響,提高質量控制分析的檢測速度;每個分析口配備獨立壓力傳感器,保證數據的一致性和穩定性;獨立的飽和蒸氣壓探測系統,在分析過程中實時監測飽和壓力,保證數據的準確性。
二:產品特點
l
擁有2個樣品分析口,可同時進行2個樣品分析, 1個P0測試位。
l 具有真密度測試功能
l 脫氣位和分析位一體化設計,并擁有獨立的真空系統和氣路系統
l 不均勻且易損的軟式加熱包,復合材料加熱爐升溫速率線性可調,控溫精度高,并且具有防燙設計
l 每個分析口配置獨立進口壓力傳感器,數據一致性高
l 引入死體積動態校準技術,解決液氮揮發對體積定量的影響
l 氣路控制系統應用真空抽氣動態調速技術(I-PID)
l 可選配嵌入式等溫夾套,進行0℃-60℃的氣體等溫吸附測試
三:產品基本技術參數
| 類型 | 基本款 | 中端款 | 高配款 | 科研款 |
| 型號 | JT-2000P1 | JT-2000P2 | JT-2000P4 | JT-2000P6 |
| 分析站 | 1 | 2 | 4 | 6 |
| 脫氣站 | 1 | 2 | 2 | 4 |
| 測試量程 | 比表面積≥0.0001m2/g,孔徑分析0.35nm-550nm | |||
| 分析精度 | 重復性±1%(≤1m2/g的樣品:±1.5%) | |||
| 杜瓦瓶 | 2L大容量杜瓦瓶(可以配置4L) | |||
| 吸附氣體 | 氮氣、氫氣、氪氣、一氧化碳、二氧化碳、甲烷等 | |||
| 分析溫度 | 除常用低溫氮吸附外,還可選配等溫夾套,進行0℃-60℃的氣體等溫吸附測試 | |||
| 測試時間 | 比表面<5min,孔徑<20min(根據樣品) | |||
| 精度 | 0.0001 | |||
| 氣路 | 獨立氣路,互不影響,獨立控制 | |||
更多區別,請聯系售前
四:產品升級
㈠真空系統:全不銹鋼管路和真空電磁閥配套,儀器更耐用且測試結果更準確。可選配分子泵
㈡采用智能選擇多容量空間技術,靈敏度更高
㈢真空系統內壁采用鍍銀技術,長時間使用不會對設備造成損害。
㈣高精的控制閥使抽氣和進氣非常穩定,不會出現樣品飛濺現象。
㈤采用加熱脫氣和樣品分析同位進行而不會對樣品分析管路造成污染。
㈥恒溫裝置:儀器氣路系統內置全恒溫系統
五:產品典型用戶
| 山東理工職業學院 | 四川馬邊龍泰磷電有限責任公司 | 赤峰遠聯鋼鐵責任有限公司 |
| 熙誠環保科技(蘇州)有限公司 | 四川宜賓職業技術學院 | 天津科技大學 |
| 山東能源集團有限責任公司 | 亨融(上海)儀器設備有限公司 | 遼寧大學 |
| 哈爾濱理工大學 | 北京計量科學研究院 | 陜西中醫藥大學 |
BSD-660
JB-5
JW-DX
miniX
F-Sorb 2400
ASAP 2420系列
Autoflow
FT-301系列
GCTKP-700
JT-2000P3
iBET 200 系列
Autosorb-iQ